Ì«Ñô³Ç¹ÙÍø

³ÏЊ׿Խ
Á¢Òì ÇóÕæ
ÎÒÃǽ«½ß³ÏΪÄúЧÀÍ
029-88350041
ÐÂÎÅÖÐÐÄ News Center
ÄúÏÖÔÚµÄλÖãºÊ×Ò³ > ÐÂÎÅÖÐÐÄ > ÆóÒµÐÂÎÅ

dzÎö¡°±ê×¼µØ¡±Ë¢ÐÂ

ä¯ÀÀ´ÎÊý£º Ðû²¼ÈÕÆÚ£º2022Äê12ÔÂ11ÈÕ
·ÖÏí£º

Ò»¡¢¡°±ê×¼µØ¡±¿´·¨

¡°±ê×¼µØ¡±ÊÇÖ¸ÔÚÁìÍÁ¿Õ¼äÍýÏëÈ·¶¨µÄ³ÇÕò¿ª·¢½çÏßÄھ߱¸¹©µØÌõ¼þµÄÇøÓò £¬£¬ £¬£¬¶Ôн¨¹¤ÒµÏîÄ¿ÓõØÏÈÐÐÍê³ÉÇøÓòÆÀ¼Û¡¢É趨¿ØÖÆÖ¸±ê £¬£¬ £¬£¬²¢ÊµÏÖÏîÄ¿¶¯¹¤¿ª·¢Ëù±ØÐèµÄͨˮ¡¢Í¨µç¡¢Í¨Â·¡¢ÍÁµØÆ½ÕûµÈ»ù±¾Ìõ¼þµÄ¿É³öÈõĹúÓн¨ÉèÓõØ¡£¡£¡£¡£¡£ ¡£

¡°±ê×¼µØ¡±³öÈÃÊÇÖ¸´ø¡°±ê×¼¡±³öÈÃÍÁµØ¡£¡£¡£¡£¡£ ¡£¹úÓн¨ÉèÓõسöÈÃǰ £¬£¬ £¬£¬Óɵط½Õþ¸®Í³Ò»×éÖ¯¿ªÕ¹ÇéÐÎÓ°ÏìÆÀ¼Û¡¢¿ó²úѹ¸²¡¢µØÖÊÔÖÄÑ¡¢Ë®×ÊÔ´ÂÛÖ¤¡¢Ë®ÍÁ¼á³Ö¡¢ÎÄÎï±£» £»¤¡¢µØ¶¯Çå¾²ÐÔ¡¢ÌìÆø¿ÉÐÐÐÔµÈÇøÓòÆÀ¹ÀÊÂÇé £¬£¬ £¬£¬Æ¾Ö¤¹¤Òµ×¼Èë¡¢¹¦Ð§Çø»®ºÍÏà¹ØÇøÓòÆÀ¹ÀÒªÇó £¬£¬ £¬£¬Öƶ©Í¶×ÊÇ¿¶È¡¢Ä¶¾ù˰ÊÕ¡¢ÐÞ½¨ÈÝ»ýÂÊ¡¢µ¥Î»Äܺġ¢µ¥Î»ÅŷŵȿØÖÆÐÔÖ¸±ê £¬£¬ £¬£¬Í³Ò»ÄÉÈë³öÈÃÌõ¼þ £¬£¬ £¬£¬ÊµÑé¹ûÕæ³öÈᣡ£¡£¡£¡£ ¡£¾ºµÃ¡°±ê×¼µØ¡±µÄÍÁµØÊ¹ÓÃȨÈË £¬£¬ £¬£¬Í¬²½Ç©Êð¡¶¹úÓн¨ÉèÓõØÊ¹ÓÃȨ³öÈã¨×âÁÞ£©ÌõÔ¼¡·ºÍ¡°±ê×¼µØ¡±ÂÄÔ¼î¿ÏµÐ­Òé £¬£¬ £¬£¬°´¡°±ê×¼¡±Ê¹ÓÃÍÁµØ £¬£¬ £¬£¬µØ·½Õþ¸®×éÖ¯Óйز¿·Ö±ÈÕÕ¡°±ê×¼¡±ÊµÑéÈ«ÉúÃüÖÜÆÚÁªºÏÑéÊÕî¿Ïµ¡£¡£¡£¡£¡£ ¡£

¶þ¡¢¡°±ê×¼µØ¡±Ê±¼äÖá

2017Äê8Ô £¬£¬ £¬£¬Ê±ÈÎÊ¡³¤Ô¬¼Ò¾üÔÚÕã½­Ê¡Õþ¸®µÚÊ®´ÎÈ«Ìå¾Û»áÉÏÊ×´ÎÌá³öÒª½¨Éè¡°±ê×¼µØ¡±ÖÆ¶È £¬£¬ £¬£¬ÔÚÕã½­Ê¡µÂÇåÏØ¿ªÕ¹¡°±ê×¼µØ¡±ÊԵ㠣¬£¬ £¬£¬×Ô´ËÕã½­Ê¡À­¿ªÁË¡°±ê×¼µØ¡±Ë¢ÐµÄÐòÄ»¡£¡£¡£¡£¡£ ¡£

2017Äê9Ô £¬£¬ £¬£¬ºþÖÝÊеÂÇåÏØÕã½­Æô¾ÛʵҵÓÐÏÞ¹«Ë¾Í¨¹ýÕÐÅĹÒÄÃÏÂȫʡÊ××Ú¡°±ê×¼µØ¡±¡£¡£¡£¡£¡£ ¡£

2018ÄêÆð £¬£¬ £¬£¬Õã½­Ê¡¡°±ê×¼µØ¡±Ë¢Ð½øÈ뱬·¢ÆÚ¡£¡£¡£¡£¡£ ¡£

2018Äê1Ô £¬£¬ £¬£¬¡¶Õã½­Ê¡ÈËÃñÕþ¸®ÊÂÇ鱨¸æ¡·Ã÷È·Ìá³ö £¬£¬ £¬£¬ÒªÇóÄêµ×ǰÐÂÅú¹¤ÒµÓõصÄ30%ƾ֤¡°±ê×¼µØ¡±Öƶȹ©µØ£» £»

2018Äê7Ô £¬£¬ £¬£¬Ê¡Õþ¸®Ðû²¼¡¶Õã½­Ê¡ÈËÃñÕþ¸®°ì¹«Ìü¹ØÓÚ¼ÓËÙÍÆ½ø¡°±ê×¼µØ¡±Ë¢ÐµÄʵÑéÒâ¼û¡· £¬£¬ £¬£¬±ê¼ÇÁË¡°±êÑŵء±Ë¢ÐÂÕýʽÔÚȫʡ¹æÄ£Íƹ㣻 £»

2019Äê1Ô £¬£¬ £¬£¬Õ㽭ȫʡʡ¼¶ÒÔÉÏÆ½Ì¨ÐÂÅú¹¤ÒµÓõØÊµÏÖÁË100%¡°±ê×¼µØ¡±³öÈã» £»

2019Äê12Ô £¬£¬ £¬£¬µÂÇåÏØÄÉÆæ¿Æ»¯×±Æ·ÓÐÏÞ¹«Ë¾Ò½ÓÃÕչ˻¤Ê¿²úÆ·ÏîÄ¿³ÉΪȫʡÊ׸öͨ¹ýÍ깤ºËÑéµÄ¡°±ê×¼µØ¡±ÏîÄ¿£» £»

Óë´Ëͬʱ £¬£¬ £¬£¬ÆäËû¶à¸öÊ¡·ÝÒ²Â½ÐøÍÆ³ö¡°±ê×¼µØ¡±Ë¢ÐµÄÏà¹ØÎļþ¡£¡£¡£¡£¡£ ¡£½­Î÷¡¢É½Î÷¡¢º£ÄÏ¡¢É½¶«¡¢¹ãÎ÷¡¢°²»Õ¡¢ËÄ´¨µÈÊ¡Ïà¼Ì³ǫ̈ʵÑé¡°±ê×¼µØ¡±Ë¢ÐµÄÒâ¼û £¬£¬ £¬£¬ÃãÀø¸÷µØÍÆÐС°±ê×¼µØ¡±³öÈ÷½·¨¡£¡£¡£¡£¡£ ¡£

2019Äê4Ô £¬£¬ £¬£¬½­Î÷ʡίÊé¼ÇÁõÆæÌá³ö £¬£¬ £¬£¬ÔÚ½­Î÷Ê¡ÖÜÈ«ÍÆÐС°±ê×¼µØ¡±Ë¢Ð£» £»

2020Äê2Ô £¬£¬ £¬£¬É½Î÷ʡӡ·¢¡¶¹ØÓÚÍÆ½ø¡°±ê×¼µØ¡±Ë¢ÐµÄʵÑéÒâ¼û¡· £¬£¬ £¬£¬ÔÚȫʡ¹æÄ£ÍÆÐС°±ê×¼µØ¡±Ë¢Ð£» £»

2020Äê4Ô £¬£¬ £¬£¬º£ÄÏÊ¡Ðû²¼ÊµÑé¡°±ê×¼µØ¡±Ë¢Ð £¬£¬ £¬£¬ÒÔÌá¸ß×ÔÃ³Çø£¨¸Û£©ÏîÄ¿ÂäµØÐ§ÂÊ£» £»

2020Äê7Ô £¬£¬ £¬£¬É½¶«Ê¡11²¿ÃÅÁªºÏÍÆ³ö¡¶¹ØÓÚ¼ÓËÙÍÆ½ø¡°±ê×¼µØ¡±Ë¢ÐµÄÖ¸µ¼Òâ¼û¡· £¬£¬ £¬£¬ÃãÀø¸÷µØÍÆÐС°±ê×¼µØ¡±³öÈ÷½·¨¡£¡£¡£¡£¡£ ¡£

2020Äê12Ô £¬£¬ £¬£¬°²»ÕÊ¡ÈËÃñÕþ¸®°ì¹«ÌüÏ·¢¹ØÓÚȫʡ¿ª·¢Çø¡°±ê×¼µØ¡±Ë¢ÐµÄÖ¸µ¼Òâ¼û £¬£¬ £¬£¬ÊµÑé¡°±ê×¼µØ¡±ÆóÒµÔÊÐí¡£¡£¡£¡£¡£ ¡£

2021Äê12Ô £¬£¬ £¬£¬ÉÂÎ÷Ê¡ÈËÃñÕþ¸®°ì¹«ÌüÓ¡·¢¹ØÓÚ̽Ë÷ÍÆ½ø¡°±ê×¼µØ¡±Ë¢ÐµÄÒâ¼û¡£¡£¡£¡£¡£ ¡£2022Äê³õ £¬£¬ £¬£¬ÉÂÎ÷Ê¡×ÔÈ»×ÊÔ´Ìü³ǫ̈¡¶2022Äê̽Ë÷ÍÆ½ø¡°±ê×¼µØ¡±Ë¢ÐÂÊÔµãÊÂÇ鼯»®¡·µÈϵÁÐÖ§³ÖÎļþ £¬£¬ £¬£¬Ìá³ö¡°ÊÂÏÈ×÷ÆÀ¼Û¡¢ÊÂǰ¶¨±ê×¼¡¢ÊÂÖÐÐíÔÊÐí¡¢ÊºóÇ¿î¿Ïµ¡± £¬£¬ £¬£¬Ã÷È·ÁË¡°±ê×¼µØ¡±Ë¢ÐµIJÙ×÷¹æ·¶¡£¡£¡£¡£¡£ ¡£Í¬Äê £¬£¬ £¬£¬¸÷µØÊÐÏà¼ÌÏ·¢Ì½Ë÷ÍÆ½ø¡°±ê×¼µØ¡±Ë¢ÐÂʵÑ鼯»®¡£¡£¡£¡£¡£ ¡£±ê¼Ç×ÅÉÂÎ÷Ê¡¡°±ê×¼µØ¡±ÖúÁ¦ÏîÄ¿½¨Éè³ÛÈë¡°¿ì³µµÀ¡±¡£¡£¡£¡£¡£ ¡£

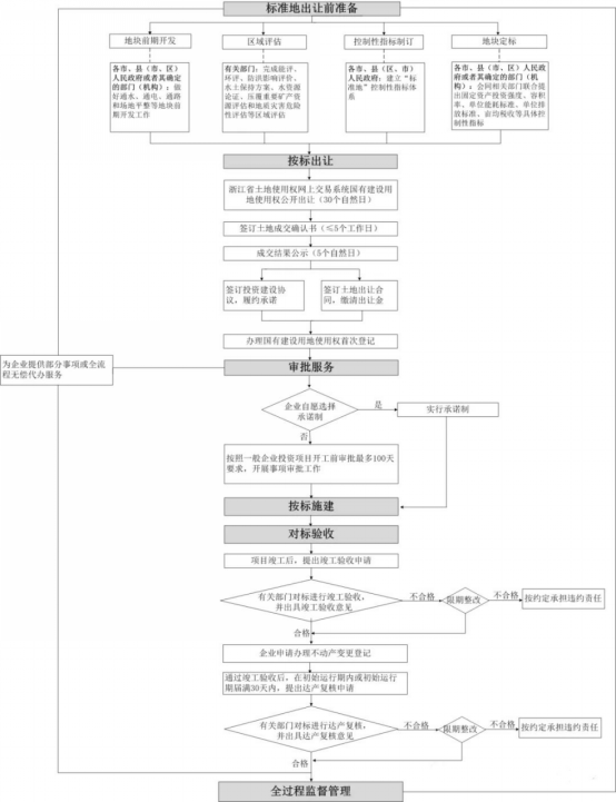
Èý¡¢¡°±ê×¼µØ¡±ÊÂÇéÁ÷³Ì

Õã½­Ê¡ÆóҵͶ×ʹ¤ÒµÏîÄ¿¡°±ê×¼µØ¡±È«Á÷³ÌÖÎÀí·ÖΪ³öÈÃǰ׼±¸¡¢°´±ê³öÈá¢ÉóÅúЧÀÍ¡¢°´±êÊ©½¨¡¢¶Ô±êÑéÊÕ¡¢¼àÊÓÖÎÀíµÈÁù¸öÖ÷Òª»·½Ú¡£¡£¡£¡£¡£ ¡£Á÷³ÌͼÈçÏ¡£¡£¡£¡£¡£ ¡£

ͼƬ

¹ã¶«Ê¡¹¤ÒµÓõء°±ê×¼µØ¡±¹©Ó¦ÊÂÇéÁ÷³Ì·ÖΪ¹©Ó¦Ç°×¼±¸¡¢×éÖ¯¹©Ó¦¡¢°´Ô¼¶¨½¨Éè¡¢°´Ô¼¶¨ÑéÊÕ¸´ºË¡¢¼àÊÓÖÎÀíµÈÎå¸öÖ÷Òª»·½Ú¡£¡£¡£¡£¡£ ¡£Á÷³ÌͼÈçÏ¡£¡£¡£¡£¡£ ¡£

ͼƬ

¸÷µØ¡°±ê×¼µØ¡±µÄÄõØÖÎÀíÁ÷³Ì»ù±¾Ò»Ö £¬£¬ £¬£¬Õþ¸®²¿·Ö¶Ô¡°±ê×¼µØ¡±ÊµÑéÈ«Àú³Ì¼àÊÓÖÎÀí £¬£¬ £¬£¬Ö÷Òª³ÌÐòÓУº³öÈÃǰ׼±¸¡¢×éÖ¯ÕÐÅĹҡ¢ÉóÅúÁ÷³Ì¡¢°´±êÊ©¹¤¡¢Í깤ÑéÊÕ¡¢´ï²ú¸´ºË¡£¡£¡£¡£¡£ ¡£

ͼƬ

ËÄ¡¢ÉÂÎ÷Ê¡¡°±ê×¼µØ¡±Ë¢ÐÂ

1¡¢ÉÂÎ÷Ê¡¡°±ê×¼µØ¡±Ë¢ÐÂÀú³Ì

2021Äêµ× £¬£¬ £¬£¬ÉÂÎ÷ÒÔÎ÷°²¡¢ÓÜÁÖ¡¢ººÖеÈ11¸öµØÊÐÏÈÐÐÏÈÊÔ £¬£¬ £¬£¬ÔÚ×ܽáÊÔµãµØÏȽøÂÄÀúµÄ»ù´¡ÉÏ £¬£¬ £¬£¬ÉÂÎ÷Ê¡Õþ¸®Õýʽӡ·¢¡¶¹ØÓÚ̽Ë÷ÍÆ½ø¡°±ê×¼µØ¡±Ë¢ÐµÄÒâ¼û¡· £¬£¬ £¬£¬ÖÜÈ«Æô¶¯¡°±ê×¼µØ¡±Ë¢ÐÂÊÂÇé¡£¡£¡£¡£¡£ ¡£

2022Äê1Ô £¬£¬ £¬£¬ÉÂÎ÷Ê¡µÚÊ®Èý½ìÈËÃñ´ú±í´ó»áµÚÁù´Î¾Û»á½«¡°ÉîÈëÍÆ½ø¡®Ä¶¾ùÂÛÓ¢ÐÛ¡¯×ÛºÏˢР£¬£¬ £¬£¬Ôúʵ¿ªÕ¹¡®±ê×¼µØ¡¯ÊԵ㡱×÷ΪÉÂÎ÷Ê¡¼ÓËÙÒªËØÊг¡»¯ÉèÖÃˢеĵÚÒ»ÏîÓ²²½·¥¡£¡£¡£¡£¡£ ¡£

2022Äê3Ô £¬£¬ £¬£¬ÉÂÎ÷Ê¡×ÔÈ»×ÊÔ´ÌüÓ¡·¢ÁË¡¶ÉÂÎ÷Ê¡2022Äê̽Ë÷ÍÆ½ø¡°±ê×¼µØ¡±Ë¢ÐÂÊÔµãÊÂÇ鼯»®µÄº¯¡· £¬£¬ £¬£¬Ìá³ö¡°ÊÂÏÈ×÷ÆÀ¼Û¡¢ÊÂǰ¶¨±ê×¼¡¢ÊÂÖÐÐíÔÊÐí¡¢ÊºóÇ¿î¿Ïµ¡± £¬£¬ £¬£¬Ã÷È·ÁË¡°±ê×¼µØ¡±Ë¢ÐµÄÏêϸÁ÷³ÌºÍ²Ù×÷ϸÔò¡£¡£¡£¡£¡£ ¡£

2022Äê5Ô £¬£¬ £¬£¬ÉÂÎ÷Ê¡Éú̬ÇéÐÎÌü°ì¹«ÊÒÓ¡·¢¹ØÓÚ×öºÃ¡°±ê×¼µØ¡±»·ÆÀÖÎÀíÊÂÇéµÄ֪ͨ £¬£¬ £¬£¬²¢ÒªÇóƾ֤¡¶ÉÂÎ÷Ê¡¡°±ê×¼µØ¡±ÇøÓò¿Õ¼äÉú̬ÇéÐÎÆÀ¼ÛÊÖÒÕÖ¸ÄÏ£¨ÊÔÐУ©¡·×éÖ¯¿ªÕ¹¡°±ê×¼µØ¡±ÇøÓò»·ÆÀ £¬£¬ £¬£¬Íƽø¡°ÈýÏßÒ»µ¥¡±¡¢ÍýÏë»·ÆÀºÍÏîÄ¿»·ÆÀÉî¶ÈÈÚºÏ £¬£¬ £¬£¬Ðγɡ°±ê×¼µØ¡±Éú̬ÇéÐÎ×¼ÈëÇåµ¥ £¬£¬ £¬£¬ÑÏ¿áÊØ×¡ÇøÓòÉú̬ÇéÐε×Ïß¡£¡£¡£¡£¡£ ¡£

2022Äê5Ô £¬£¬ £¬£¬ÉÂÎ÷Ê¡×ÔÈ»×ÊÔ´ÌüÌü³¤ñ¼¾´ÀöÖ÷³ÖÕÙ¿ª×¨Ìâ¾Û»áÑо¿ÉÂÎ÷Ê¡¡°±ê×¼µØ¡±Ë¢ÐÂÊÔµãÊÂÇé¡£¡£¡£¡£¡£ ¡£ñ¼¾´ÀöÒÔΪ¡°ÍÁµØ×÷ΪӰÏìÏîÄ¿½¨ÉèµÄ½¹µã×ÊÔ´ÒªËØ £¬£¬ £¬£¬ÔõÑùÓÅ»¯×ÊÔ´ÉèÖà £¬£¬ £¬£¬ÊµÏÖÄõؼ´¿ª¹¤ £¬£¬ £¬£¬ÔÚȫʡ¸ßÖÊÁ¿Éú³¤ÖÐÌåÏÖ×ÔÈ»×ÊԴϵͳ¼ÌÐø £¬£¬ £¬£¬Íƽø¡®±ê×¼µØ¡¯Ë¢Ð £¬£¬ £¬£¬¼´ÊÇÒ»ÏîÖØ·Å×ݴ롱¡£¡£¡£¡£¡£ ¡£

2¡¢ÉÂÎ÷Ê¡¡°±ê×¼µØ¡±Ë¢ÐÂÖØµã¹Ø×¢

ÉÂÎ÷Ê¡¡°±ê×¼µØ¡±Ë¢ÐÂÊÇ×öʵÊÂÏÈÆÀ¼Û¡¢×ö¾«Ö¸±ê¿ØÖÆ¡¢×öÓÅÊÂÖÐÔÊÐí¡¢×ö¿ìÂ䵨¿ª¹¤¡¢×öÑÏʺóî¿Ïµ £¬£¬ £¬£¬ÊµÑé¡°¶¨±ê³öÈᢶԱêÄõء¢°´±êÊ©½¨¡¢ÒÀ±êÑéÊÕ¡±µÄÏîÄ¿Óõرջ·ÖÎÀíģʽ¡£¡£¡£¡£¡£ ¡£

£¨1£©Öƶ©±ê×¼Êǽ¹µã

ÉÂÎ÷ʡΪ¡°±ê×¼µØ¡±Öƶ©ÁË¡°5+X¡±ÏîÍâÑÓÐÔÖ¸±ê¡£¡£¡£¡£¡£ ¡£¡°5¡±¼´Àο¿×ʲúͶ×ÊÇ¿¶È¡¢Ä¶¾ù˰ÊÕ¡¢Óõرê×¼¡¢ÐÞ½¨ÈÝ»ýÂÊ¡¢Äܺıê×¼µÈ5Ïî¿ØÖÆÐÔÖ¸±ê¡£¡£¡£¡£¡£ ¡£¡°X¡±¼´Æ¾Ö¤¹¦Ð§Çø»®¡¢¹¤Òµ×¼ÈëºÍÏà¹ØÇøÓòÆÀ¼ÛÒªÇóÈ·¶¨µÄ½ÚÔ¼¼¯Ô¼ÓÃµØÆÀ¼Û¡¢Çå¾²Éú²úÆÀ¹À¡¢ÍÁÈÀÎÛȾ·ÀÖκÍÖÖÖÖÅŷűê×¼¡¢ÒªÇóµÈÖ¸±ê £¬£¬ £¬£¬Óɸ÷ÊС¢ÏØ¡¢ÇøÁ¬ÏµÍâµØÏÖʵÏêÏ¸ÖÆ¶© £¬£¬ £¬£¬²¢ÊµÑ鶯̬µ÷½â £¬£¬ £¬£¬ÔÚ³öÈÃͨ¸æÖÐһͬÐû²¼¡£¡£¡£¡£¡£ ¡£

£¨2£©¡°ÔÊÐí+î¿Ïµ¡±Êǰü¹Ü

ÉÂÎ÷ÔÚ¡°±ê×¼µØ¡±Ë¢ÐÂÖÐÉèÖõÄÔÊÐí¡¢î¿Ïµ»·½Ú £¬£¬ £¬£¬Îª¼°Ôç·¢Ã÷ºÍÒÀ·¨´¦Öóͷ£ÏÐÖõÍЧÓÃµØ £¬£¬ £¬£¬ÔöÌíÁËÖÆ¶È°ü¹Ü¡£¡£¡£¡£¡£ ¡£

ÓÃµØÆóÒµ¶Ô±ê¾º¼ÛÈ¡µÃµÄÍÁµØ £¬£¬ £¬£¬ÐèÆ¾Ö¤Ê¹Óá°±ê×¼µØ¡±µÄÏêϸÏîÄ¿±ê×¼ºÍÒªÇó £¬£¬ £¬£¬¾ÍͶ×ÊÇ¿¶È¡¢Ä¶¾ù²ú³ö¡¢ÄܺÄÒÔ¼°ÎÛȾ·ÀÖΡ¢ÅŷŵÈÊÂÏî×ö³ö¾ßÓÐÖ´·¨Ð§Á¦µÄÊéÃæÔÊÐí²¢¾ÙÐй«Ê¾¡£¡£¡£¡£¡£ ¡£Ã÷È·Óõرê×¼¡¢ÂÄÔ¼±ê×¼¡¢Ö¸±ê¸´ºË²½·¥¡¢ÔÊÐíÊÂÏΥԼÔðÈεÈȨÁ¦ÒåÎñÄÚÈÝ¡£¡£¡£¡£¡£ ¡£

ƾ֤¡°Ë­Ìá³ö¡¢Ë­Ö÷¹Ü¡¢Ë­ÈÏÕæ¡±µÄÔ­Ôò £¬£¬ £¬£¬¶ÔÓÃµØÆóÒµÔÚÏîÄ¿½¨Éè¡¢Í깤ÑéÊÕ¡¢´ï²ú¸´ºËµÈ»·½Ú½¨Éè¼à²âºË²é»úÖÆ £¬£¬ £¬£¬¶Ô¡°±ê×¼µØ¡±³öÈúóÓÃµØÆóÒµµÄÌõÔ¼ÍÆÐС¢ÔÊÐí¶ÒÏÖÇéÐÎʵÑéЭͬî¿Ïµ £¬£¬ £¬£¬ÑϿᰴԼ¶¨ÓèÒÔÉÍ·£¡£¡£¡£¡£¡£ ¡£Í¬Ê±¶ÔÆóҵͶ×Ê¡°±ê×¼µØ¡±ÏîĿʵÑéÐÅÓÃ×ÛºÏî¿Ïµ £¬£¬ £¬£¬½¨Éè¡°±ê×¼µØ¡±ÆóҵͶ×ÊÏîÄ¿ÐÅÓÃÆÀ¼ÛϵͳºÍÑÏÖØÊ§Ô¼Ãûµ¥¹«Ê¾ÖƶÈ£» £»¶ÔÑÏÖØÎ¥Ô¼Ê§Ô¼µÄ £¬£¬ £¬£¬¿ÉÁ¬ÏµÏÖʵ̽Ë÷½¨ÉèÏîÄ¿ÓõØÍ˳ö»úÖÆ¡£¡£¡£¡£¡£ ¡£

Îå¡¢¡°±ê×¼µØ¡±³öÈÃÒâÒå

1¡¢ÆóÒµ½Ç¶ÈÆÊÎö

£¨1£©Ìá¸ßÄõØÐ§ÂÊ £¬£¬ £¬£¬½ÚԼʱ¼ä

¡°±ê×¼µØ¡±ÊǶÔÔ­ÓÐÍÁµØ³öÈÃģʽµÄÇ㸲ÐÔˢР£¬£¬ £¬£¬ÒÔÍùÆóÒµÀ´Í¶×Ê £¬£¬ £¬£¬ÒªÏÈ´øÆóÒµµ½¸÷ÇøÏØ×ªÒ»È¦ £¬£¬ £¬£¬Æóҵ˵³ö×Ô¼ºÆðÔ´µÄÓõØÒªÇó £¬£¬ £¬£¬ÇøÏØÔÙÌôÒ»¿éºÏÊʵÄÍÁµØÍƼö¸øÆóÒµ £¬£¬ £¬£¬Ö®ºó»¹Òª¾ÍÍÁµØµÄÓÃ;¡¢¼ÛÇ®¡¢ÊÕ´¢ÇéÐΡ¢½¨ÉèÖÜÆÚ¡¢ÎÛȾµÈµÈ¾ÙÐÐһϵÁеĶ·Õù¡£¡£¡£¡£¡£ ¡£

Õâ¸öÀú³ÌÉæ¼°¶à¸ö²¿·Ö £¬£¬ £¬£¬¶à¸öÆÀ¹À £¬£¬ £¬£¬³¤Ôò¿ÉÄÜÉõÖÁ´ï¼¸Äê £¬£¬ £¬£¬ÆóÒµÒ²»áÒÔΪÕþ¸®ÔÚÏà»¥ÍÆÍÑЧÀÍ £¬£¬ £¬£¬Ã»ÓÐÓÃÂÊ £¬£¬ £¬£¬Àú³ÌÈß³¤ £¬£¬ £¬£¬ÍùÍù°ÑÆóҵĥµÃûÓÐÁËÄÍÐÄ £¬£¬ £¬£¬°×°×Á÷ʧÁËÐí¶àºÜºÃµÄ×ÊÔ´¡£¡£¡£¡£¡£ ¡£¶ÔÓªÉÌÇéÐεÄÌáÉýÊǼ«Æäµ¹Ô˵Ä¡£¡£¡£¡£¡£ ¡£

¡°±ê×¼µØ¡±Ë¢ÐÂÖ®ºó £¬£¬ £¬£¬Õþ¸®Ç°ÆÚ¶ÔÏÖÓеĴæÁ¿ÍÁµØ×öºÃÆÀ¹À¡¢×ª»¯ £¬£¬ £¬£¬½Ó×ŰÑÿ¿éÍÁµØµÄµÄÌõ¼þÃ÷Âë±ê¼Û £¬£¬ £¬£¬½«ÍÁµØµÄÏà¹ØÖ¸±êÒ»´ÎÐÔ¼û¸æ £¬£¬ £¬£¬Í¬Ê±½«ËùÓаìÖ¤»·½ÚǰÖᣡ£¡£¡£¡£ ¡£ÆóÒµÀ´ÁËÖ®ºó £¬£¬ £¬£¬Ò»¿é¿éÌô £¬£¬ £¬£¬Ò»¿é¿é½ÏÁ¿ £¬£¬ £¬£¬¿´µ½ºÏÊ浀 £¬£¬ £¬£¬Ö±½Ó¾Í¿ÉÒÔÄõؿª¹¤ £¬£¬ £¬£¬¿ìËÙ°ìÖ¤¡£¡£¡£¡£¡£ ¡£

£¨2£©¼õÇáÆóÒµÆÀ¹ÀÓöÈ

ÓÉÕþ¸®Ö÷µ¼Íê³ÉÇøÓòÏà¹ØÆÀ¹ÀÊÂÇé £¬£¬ £¬£¬È¡´úÒÔÍùÆóÒµ×ÔÐгö×ÊίÍеÚÈý·½»ú¹¹ÌåÀýÏà¹ØÆÀ¹À±¨¸æ £¬£¬ £¬£¬´ó´ó¼õÇáÁËÆóÒµ×ʽðѹÁ¦¡£¡£¡£¡£¡£ ¡£

2¡¢Õþ¸®½Ç¶ÈÆÊÎö

£¨1£©ÍÁµØÊ¹ÓÃ×î´ó»¯

ÒÑÍù £¬£¬ £¬£¬ÓÉÓÚȱ·¦¸ÕÐÔÔ¼Êø £¬£¬ £¬£¬Ò»Ð©ÆóÒµÅĵÃÍÁµØºó £¬£¬ £¬£¬·ºÆð¡°¶àȦÉÙ½¨¡¢È¦¶øÂý½¨ÉõÖÁȦ¶ø²»½¨¡±µÈÕ÷Ïó £¬£¬ £¬£¬Ôì³ÉÍÁµØ×ÊÔ´¼«´óÆÌÕÅ¡£¡£¡£¡£¡£ ¡£

¡°±ê×¼µØ¡±Ë¢ÐÂÊÂÏȽ«Í¶×ÊÇ¿¶ÈµÈÖ¸±ê¾ÙÐÐÃ÷È· £¬£¬ £¬£¬Í¶×ÊÕßÄÃÏÂÍÁµØ¾ÍµÃÑϿᰴ¡°±ê×¼¡±½¨ÉèÏîÄ¿ £¬£¬ £¬£¬²»È»¾Í»áÊÜËæ´¦·Ö¡£¡£¡£¡£¡£ ¡£Õã½­¸üÊÇÌá³öÁË¡°Ä¶¾ùÂÛÓ¢ÐÛ¡±ÀíÄî¡£¡£¡£¡£¡£ ¡£

£¨2£©ÓÐÀûÓÚÕÐÉÌÊý×Ö»¯×ªÐÍ £¬£¬ £¬£¬Ìá¸ßÕþ¸®ÕÐÉÌЧÂÊ

ÔڹŰåÕÐÉÌģʽÖÐ £¬£¬ £¬£¬Õþ¸®Í¨³£ÊÇ¡°¹ãÈöÍø¡±ÉÏÃÅÕÐÉÌ £¬£¬ £¬£¬»òÕßÊÇÔ¼Çë´ó×ÚÆóÒµ¼ÓÈëÍÆ½é»á £¬£¬ £¬£¬ÕâÖÖÕÐÉÌģʽ±¾Ç®¸ß¡¢Ð§ÂʵÍ¡£¡£¡£¡£¡£ ¡£

ÒÀÍС°±ê×¼µØ¡±Ë¢Ð½¨Éè¡°±ê×¼µØ¡±ÏßÉÏÕÐÉ̵ØÍ¼ÏµÍ³ £¬£¬ £¬£¬Æóҵͨ¹ýϵͳ¿ÉÒÔËæÊ±Ïàʶ¡°±ê×¼µØ¡±µÄ¶¯Ì¬ÇéÐÎ £¬£¬ £¬£¬»¹¿ÉÒÔÔÚÏß¡°Ñ¡µØ¡±¡¢ÔÚÏßÁªÏµ £¬£¬ £¬£¬ÊµÏÖ¡°³öÃÅÕÐÉÌ¡±µ½¡°¿ªÃÅÓ­ÉÌ¡±µÄת±ä¡£¡£¡£¡£¡£ ¡£

¹ØÓÚÌ«Ñô³Ç¹ÙÍø
ÁªÏµÌ«Ñô³Ç¹ÙÍø

ÉÂÎ÷Ê¡Î÷°²ÊÐÑãËþÇøÌ«°×ÄÏ·139ºÅÈÙºÌÔÆÍ¼ÖÐÐÄ16²ã

3022459756  zhongce1999@163.com

029-88350041 13709190222

¶þάÂë
Ì«Ñô³Ç¹ÙÍø 2010-2024 °æÈ¨ËùÓÐ Copyright ?2024 zcgis.com zcgis.com.cn, All Rights Reserved
ÉÂICP±¸13004573ºÅ ÊÖÒÕÖ§³Ö£º·½ÄϿƼ¼
¡¾ÍøÕ¾µØÍ¼¡¿¡¾sitemap¡¿